Экспериментальные исследования электромагнитной индукции
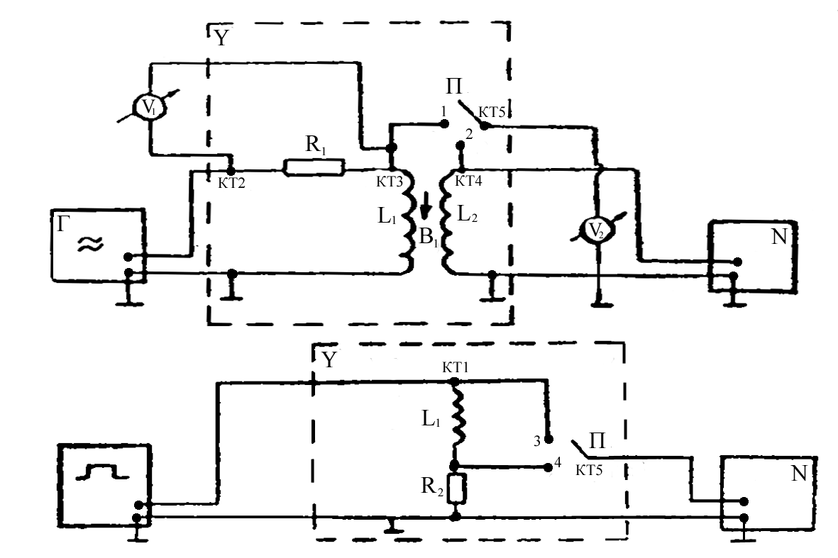
Цель работы: экспериментальное исследование зависимости ЭДС индукции от ориентации контура в магнитном поле, измерение взаимной индуктивности двух индуктивно связанных катушек, индуктивности одной из них, исследование зависимости поля от времени в RL-цепи при переходных процессах. Теоретическая часть. Схема экспериментальной установки.
Опыт 1. Исследование электромагнитной индукции, взаимоиндукции, самоиндукции. f=200 Гц, U=8 В - на генераторе, U v1 = 8 В - эффективное. a (угол между катушками) =0°. Снимаем значения с L 1 и L 2 : U (L 1 ) =0,19 В, U (L 2 ) =0,04 В, на осциллографе получаем: Развертка 2 мс/см.
U
m
=
Опыт 2. Исследование зависимости ЭДС индукции (взаимоиндукции) от частоты (скорости) изменения магнитного поля. FО [200,2000] Гц; D f=200 Гц; U эффект =8 В.
Опыт 3. Исследование зависимости ЭДС индукции от ориентации контура в магнитном поле.
f=2000 Гц; a [0° ;180° ]; D a = 15° ;
Опыт 4. Исследование зависимости ЭДС самоиндукции от частоты синусоидального сигнала. f[500;2000] Гц; D f=250 Гц, R 1 =16000 Ом.
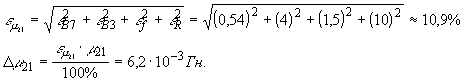
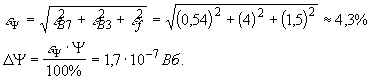
Расчет погрешностей:
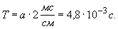
Опыт 5. Исследование переходных процессов в LR - цепи. t U =1 мс, f=100 Гц, U 0 =3 B. Вывод: Экспериментально исследовали зависимость ЭДС индукции от ориентации контура в магнитном поле, измерили взаимную индуктивность двух индуктивно связанных катушек и нашли индуктивность одной из них. Исследовали зависимость тока от времени в LR-цепи при переходных процессах. Поделитесь этой записью или добавьте в закладки |
Полезные публикации |
Главная